輸氣管道法蘭泄漏在線治理技術方案 技術研究

輸氣管道法蘭泄漏在線治理技術方案

摘 要:天然氣長輸管道干線輸送壓力較高且往往無法停輸,一旦與干線連接的法蘭部位出現泄漏,在線堵漏很困難。通過對管道法蘭連接部位出現的各類泄漏隱患原因進行分析,組建模擬試
NEW
閱讀全文
水源熱泵技術的工程應用及探討 技術研究

水源熱泵技術的工程應用及探討

摘 要:該文對水源熱泵技術作了簡要的介紹,同時結合工程實例推廣該技術,探討水源熱泵技術的應用形式,以達到節能環保減輕環境污染、改善城市生態環境的目的。關鍵詞:江水源熱泵;工
NEW
閱讀全文
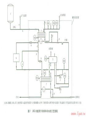
LNG冷能用于冷庫和冷水的技術開發 技術研究

LNG冷能用于冷庫和冷水的技術開發

摘要:提出一種液化天然氣(LNG)冷能用于冷庫和冷水的橇裝化裝置,該裝置包括3個系統:LNG氣化系統、冷媒循環系統和冷水生產系統。LNG通過氣化系統將冷能傳給冷媒,冷媒又將冷能用于
NEW
閱讀全文
基于信息管理系統的管網模擬分析 技術研究

基于信息管理系統的管網模擬分析

摘 要:分析燃氣信息管理系統的功能和存在的問題,探討管網模擬分析的流程、原理、系統功能,結合實例進行模擬分析,將模擬值與監控值進行了比較。關鍵詞: 管網模擬; 地理信息系統
NEW
閱讀全文
燃氣冷熱電聯供系統優化研究 技術研究

燃氣冷熱電聯供系統優化研究

摘要:結合北京某辦公建筑燃氣冷熱電聯供系統,采用eQUEST軟件計算了建筑全年動態冷熱電負荷。以壽命周期成本最小為目標,建立了優化模型,對優化后的運行策略進行了探討。分析了市
NEW
閱讀全文
支線液化天然氣船的設計分析 技術研究

支線液化天然氣船的設計分析

摘要:介紹LNG船的發展歷史及支線LNG船的定義,從液貨艙類型、制作材料、支承構件、絕熱材料4方面對支線LNG船的液貨艙設計進行探討,概述支線LNG船的船型與總體性能,分析了支線LNG
NEW
閱讀全文

淺談天然氣摻混空氣工藝中熱值的控制

摘要: 本文通過對天然氣摻混空氣工藝進行簡要描述,在此基礎上分析影響熱值控制的因素,提出采取的措施與方法,從而確保燃氣熱值穩定。關鍵字: 天然氣、熱值、控制、壓縮空氣一、
NEW
閱讀全文

淺析燃氣建設項目招標工作中業主風險防范

摘要:招標投標是一種重要的市場經濟交易方式,它建立了競爭機制,促進了資源優化。但由于建設工程是一次性和風險性的事業,不確定性因素貫穿項目的始末,從業主角度出發,研究探討燃氣
NEW
閱讀全文
天然氣液化制冷工藝比較與選擇 技術研究

天然氣液化制冷工藝比較與選擇

摘要:結合國內實際生產運行的LNG液化裝置,介紹級聯式制冷工藝、膨脹制冷工藝和混合制冷工藝的特點,討論新開發的混合制冷工藝,進行混合制冷工藝的比較,分析比較了各種天然氣液
NEW
閱讀全文