普光高含硫氣田采氣管柱的優選 工程實踐

普光高含硫氣田采氣管柱的優選

摘要:普光氣田由于高含硫化氫和二氧化碳,對采氣工藝提出了更高要求。從氣田投產方式、材質的選擇、井口裝置、管柱結構以及防腐措施等方面對該氣田的采氣工藝技術進行了全面的
NEW
閱讀全文
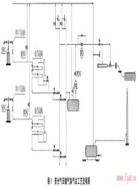
酸性氣田集輸系統緊急關斷方案設計 工程實踐

酸性氣田集輸系統緊急關斷方案設計

摘要:針對酸性氣田的特殊危險性,通過設置合理的關斷方案,確保緊急和事故條件下,安全保護能及時介入,對于保證高危性酸性氣田的長期安全平穩運行有著非常重要的意義。為此,設計了國
NEW
閱讀全文

防毒庇護所在高含硫氣田中的應用

摘要:當高含硫化氫天然氣發生連續大量泄漏時,防止生產現場人員中毒,是目前和今后一段時期內安全開發高含硫化氫氣田首先面臨的重要現實問題。目前常用的應急點火法和應急撤離法
NEW
閱讀全文

油氣管道完整性管理技術的發展趨勢

摘要:隨著計算機、信息、管理等學科的發展,管道完整性管理技術也在不斷發生著新的變化,具有與IT技術和決策理論相融合的發展趨勢。為此,結合國內外相關技術成果,分析了GIS攢術對
NEW
閱讀全文
淺談天然氣銷售量預測 經營管理

淺談天然氣銷售量預測

摘要:本文運用一元回歸的分析方法,對北京經濟技術開發區東區工商業用戶天然氣實際用量進行分析,得到各類用氣性質的單耗,從而為年度天然氣銷售預測提供依據。希望此方法能為其他
NEW
閱讀全文